Montaggio Allarme su 156

ragazzi elettrauti alfisti di italia e tutto il mondo, mi urge chiedervi un aiuto!
ho acquistato su ebay un antifurto non recente ma in ottimissimo stato della serpistar...il problema adesso è il seguente: vorrei provare a montarmelo da me in casa con tutte le dovute cure per la mia figliuola 156 e mi chiedevo se qualcuno è cosi gentile da spiegarmi tutta quella matassa di fili, se va collegata alla scatola dei fusibili accanto allo sterzo o altrove?
esiste un modo per capire o meglio uno schema elettrico della mia 156 I serie benzina 1.8 dove posso intercettare ad es i fili delle frecce, sicure, pompa benzina???
a chiunque mi aiuta prometto un bacio affettuoso!
 
ragazzi elettrauti alfisti di italia e tutto il mondo, mi urge chiedervi un aiuto!
ho acquistato su ebay un antifurto non recente ma in ottimissimo stato della serpistar...il problema adesso è il seguente: vorrei provare a montarmelo da me in casa con tutte le dovute cure per la mia figliuola 156 e mi chiedevo se qualcuno è cosi gentile da spiegarmi tutta quella matassa di fili, se va collegata alla scatola dei fusibili accanto allo sterzo o altrove?
esiste un modo per capire o meglio uno schema elettrico della mia 156 I serie benzina 1.8 dove posso intercettare ad es i fili delle frecce, sicure, pompa benzina???
a chiunque mi aiuta prometto un bacio affettuoso!

Serpistar è un marchio che ha acquistato la Metasystem anni fa per cui se scrivi a loro dovrebbero darti le specifiche esatte del modello.
Io nella "fu" Serpistar ci lavoravo e non so che modello hai comprato ma recuperando lontani ricordi posso dirti che la stragrande maggioranza dei fili li colleghi nella zona portafusibili (es. le frecce e gli assorbimenti (luci porte e bagagliaio) si collegano ai fili standard, per la chiusura centralizzata venivano passati 2 negativi alla centralina della macchina (uno x aprire - uno x chiudere) e se la centralina dell'allarme è dotata di blocco blocco motore non è altro che un relè che apre e chiude la corrente di alimentazione alla pompa.
Se è un modello "plip", ovvero uno di quelli che usano il telecomando dell'auto per l'inserimento/disinserimento ci sarà anche un filo da tirare fino al ricevitore standard che nella 156 SW è nel bagagliaio sul lato destro, probabilmente lo è anche nella berlina.

Una curiosità: ma ti hanno fornito del cablaggio completo integro? strano perchè di solito durante il montaggio se ne butta via moltissimo.

:decoccio:
 
Serpistar è un marchio che ha acquistato la Metasystem anni fa per cui se scrivi a loro dovrebbero darti le specifiche esatte del modello.
Io nella "fu" Serpistar ci lavoravo e non so che modello hai comprato ma recuperando lontani ricordi posso dirti che la stragrande maggioranza dei fili li colleghi nella zona portafusibili (es. le frecce e gli assorbimenti (luci porte e bagagliaio) si collegano ai fili standard, per la chiusura centralizzata venivano passati 2 negativi alla centralina della macchina (uno x aprire - uno x chiudere) e se la centralina dell'allarme è dotata di blocco blocco motore non è altro che un relè che apre e chiude la corrente di alimentazione alla pompa.
Se è un modello "plip", ovvero uno di quelli che usano il telecomando dell'auto per l'inserimento/disinserimento ci sarà anche un filo da tirare fino al ricevitore standard che nella 156 SW è nel bagagliaio sul lato destro, probabilmente lo è anche nella berlina.

Una curiosità: ma ti hanno fornito del cablaggio completo integro? strano perchè di solito durante il montaggio se ne butta via moltissimo.

:decoccio:
ciao black, si lantifurto non è mai stato montato, tutto integro dal manuale di istruzioni a tutti ma dico tutti i cablaggi ancora con i fili da spellare dalla plastica!!!
ho provato a caricarlo collegando il solo positivo ed ancora fa il suo dovere...
il mio problema adesso è che nonostante ho il loro schema, non so nella mia 156 che fili andare a prendere...e soprattutto dove
 

Allegati

  • 1.jpg
    1.jpg
    187.9 KB · Visualizzazioni: 9,034
  • 2.jpg
    2.jpg
    189.5 KB · Visualizzazioni: 3,839
Ultima modifica da un moderatore:
ciao black, si lantifurto non è mai stato montato, tutto integro dal manuale di istruzioni a tutti ma dico tutti i cablaggi ancora con i fili da spellare dalla plastica!!!
ho provato a caricarlo collegando il solo positivo ed ancora fa il suo dovere...
il mio problema adesso è che nonostante ho il loro schema, non so nella mia 156 che fili andare a prendere...e soprattutto dove

Non è esattamente un prodotto recente e non puoi usare il telecomando originale per inserirlo ma probabilmente diventi meno matto di quello che pensi a collegarlo:

Blocco motore:
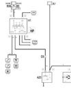
guardando sull'elearn lo schema di collegamento è il primo allegato dove H1 è il blocchetto dell'accensione e A20 è il motorino di avviamento, per cui intercettando il filo RN (ovvero dovrebbe essere rosso-nero :rolleyes:) hai protetto l'accensione dell'auto.

Frecce: visto che hai sirena e centralina in un blocco unico già nel vano motore basta che colleghi i 2 fili ai positivi che arrivano ai portalampade delle frecce e sei a posto.

Assorbimento porte: devi tirare l'apposito filo all'interno dell'auto e visto che tanto devi comunque staccare le coperture dei montanti ai lati del parabrezza per mettere le capsule infrarossi, ti puoi collegare al negativo che arriva dalla centralina servizi alla plafoniera, è il filo che arriva al pin 3 del connettore nel secondo allegato

Assorbimenti Luce baule: devi collegarti al pin2 (RG) della centralina servizi indicata con M40 (dove G40 è la luce bagagliaio) che è posta sul lato destro sottoplancia.

Chiusura centralizzata: come avevo scritto io cercherei di comandare direttamente i motorini con la solita centralina servizi passando le masse fornite dalla centralina dell'antifurto per il blocco al pin 6 del connettore C oppure per lo sblocco al pin 15 del connettore C esattamente come fa il ricevitore del telecomando di serie, così facendo chiudi l'auto e inserisci l'allarme con il suo telecomando invece che con quello della macchina.

Premesso che sei vuoi essere strasicuro ti conviene farti mandare le info direttamente dalla Metasystem spero che le istruzioni che ti ho dato ti siano comunque utili.

:decoccio:
 

Allegati

  • nuovo-2.jpg
    nuovo-2.jpg
    22.9 KB · Visualizzazioni: 2,153
  • Conn-plafoniera.jpg
    Conn-plafoniera.jpg
    8.6 KB · Visualizzazioni: 952
  • connC-Centr-Servizi.jpg
    connC-Centr-Servizi.jpg
    9 KB · Visualizzazioni: 989
  • Schema-Luce-Bagagliaio.jpg
    Schema-Luce-Bagagliaio.jpg
    13.6 KB · Visualizzazioni: 1,469
  • Mi piace
Reazioni: celicared
Informazione Pubblicitaria - Continua la Lettura Sotto
postami i colori dei fili e ti indicherò colore per colore dove dovrai collegarlo
in genere sulle 156 ci si collega alla centralina servizi integrati (scatoletta bianca visibile una volta rimosso il cassetto portaoggetti ) solo per le freccie bisogna far arrivare i fili al mobiletto centrale all'interruttore luci emmergenza oppure alla scattola fusibili, connettore in basso a sx : filo azzurro=freccia dx, filo azzurro/nero=freccia sx. nella centralina serivizi integrati ci sono due fili neri (massa) due fili blu/rosso ( +B12v cioè poisitivo batteria) filo arancio=+15(cioè positivo sotto chiave), la suddeta centralina oltre au due connettori frontali ne ha un terzo messo dietro(un pò difficile da scalzare) il filo rosso al pin 5 è quello che ti segnala porte e cofano post aperto. non collegare nessun blocco motore. in uno dei due connettori della stessa centralina il filo celeste chiude le serrature con un impulso negativo , mentre il bianco le apre sempre con un negativo. metterai eventualmente un led all'apposita uscita dell'antifurto, non ti serve altro. spero di essere stato utile, CIAO.

PS. scusa per la "rozzezza" del post ma vado un po di fretta , se mai in seguito ti do maggiori dettagli e più ordinati.
 
Ultima modifica da un moderatore:
postami i colori dei fili e ti indicherò colore per colore dove dovrai collegarlo
in genere sulle 156 ci si collega alla centralina servizi integrati (scatoletta bianca visibile una volta rimosso il cassetto portaoggetti ) solo per le freccie bisogna far arrivare i fili al mobiletto centrale all'interruttore luci emmergenza oppure alla scattola fusibili, connettore in basso a sx : filo azzurro=freccia dx, filo azzurro/nero=freccia sx. nella centralina serivizi integrati ci sono due fili neri (massa) due fili blu/rosso ( +B12v cioè poisitivo batteria) filo arancio=+15(cioè positivo sotto chiave), la suddeta centralina oltre au due connettori frontali ne ha un terzo messo dietro(un pò difficile da scalzare) il filo rosso al pin 5 è quello che ti segnala porte e cofano post aperto. non collegare nessun blocco motore. in uno dei due connettori della stessa centralina il filo celeste chiude le serrature con un impulso negativo , mentre il bianco le apre sempre con un negativo. metterai eventualmente un led all'apposita uscita dell'antifurto, non ti serve altro. spero di essere stato utile, CIAO.

PS. scusa per la "rozzezza" del post ma vado un po di fretta , se mai in seguito ti do maggiori dettagli e più ordinati.
Credimi tra te e Jackblack non so piu come ringraziarvi...
premetto inanzitutto che la necessità di reperire questo schema o metodo di montaggio non è per rubare il mestiere a nessuno ma nasce dall'esigenza che "abitate" lontano e qui non conosco nessuno di fiducia per fare mettere le mani alla mia alfa...
dtalpha le volevo porgere due domande:
- perche mi consiglia di non mettere nessuno blocco motore?
- lo schema che vuole postato non è quello del precedente mio post?
 
Come utente registrato l' assistenza tecnica della Metasystem mi ha gentilmente fornito la documentazione dei collegamenti della 156 in allegato.
p.s. solo il file ALFA ROMEO 156.pdf è relativo agli allarmi Serpistar mentre gli altri sono relativi ai Metasystem

:decoccio:
 

Allegati

Ultima modifica:
Come utente registrato l' assistenza tecnica della Metasystem mi ha gentilmente fornito la documentazione dei collegamenti della 156 in allegato, presumo di non violare nessuna policy del forum in quanto è documentazione disponibile anche per gli utenti finali.

p.s. solo il file ALFA ROMEO 156.pdf è relativo agli allarmi Serpistar mentre gli altri sono relativi ai Metasystem

:decoccio:
grazie mille davvero utilissima guida
 
per distrazione non avevo visto che lo schema era stato postato,
per il blocco motore ho detto di non collegarlo perchè la casa madre ci ha sempre consigliato di non farlo, essendo anche per via della presenza del code ormai quasi inutile, anche se in certi casi è sempre una sicurezza in più, il fatto è che se non è collegato nei punti giusti potrebbe causare problemi di errori in centralina, se propio lo vuoi mettere è consigliabile collegarlo o al motorino a alla pompa benzina ( se fosse a gasolio no alla pompa in quanto un crollo della bassa pressione , per esempio dimenticando di disinserire e tentando di mettere in moto, si riperquoterebbe sull'alta causando l'accensione della spia e rendendo necessario andare in officina per spegnerla). Tuttavia l'impianto della 156 a benzina è "privo di margine" nel dimensionamento della linea di potenza che alimenta la pompa (anche se alla fine quest'ultima non assorbe tantissimo) i fili sono i marron/bianco che trovi sui connettori della scattola fusibili nella quale entra ed esce per andare verso la pompa attraverso i cavi sotto il battitacco,spesso ho fatto interventi su malfunzionamenti o mancato funzionamento della pompa a causa di interruzioni o cadute di tensione su questi connettori. Ora se aggiungiamo i fili del blocco motore magari lunghetti e non proprio belli grossi, un altro relè in serie (quello dentro l'altifurto)alla fina sui morsetti della pompa anzichè 12V ce ne saranno magari 11, il che vuol dire che girerà di meno , che significa meno pressione benzina (per fortuna la pressione ha un bel margine di stabilizzazione grazie al regolatore), questo è uno dei tanti "piccoli" punti a sfavore per l'utilizzo del blocco motore , ce ne sarebbero altri, se mai ne parliamo in una discussione mirata. I fili del blocco motore andrebbero sempre saldati ben isolati e non troppo lunghi , nonchè di adeguata sezione . Comunque sono felice che tu abbia risolto il problema l'importante è questo , grazie anche a BlackJack che ha presentato un ottima guida ricca e precisa . : good . :
grazie anche per il messaggio di reputazione. ciao.:decoccio:
 
BRAVI aiutiamoci tra noi. Celicare podi dimmi come è andata io lo stò scegliendo il kit antifurto infatti ho appena messo un post adatto alla domanda.ciao
 

Discussioni simili